電気工事士2種 平成29年上期 問42
問42
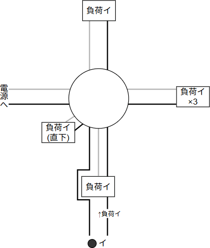
⑫で示す部分の天井内のジョイントボックス内において,接続工事をリングスリーブで圧着接続した場合のリングスリーブの種類,個数及び接続後の刻印との組合せで正しいものは。ただし,使用する電線はすべてVVF1.6とする。また,写真に示すリングスリーブ中央の〇,小,中は接続後の刻印を表す。
広告
広告
正解 ニ
分野
科目:H - 配線図(その他)細目:8 - ボックス内の接続
解説
当サイトではボックス内の接続問題(リングスリーブ、差込型コネクタ)について、以下の定型化したやり方で解説しています。- ボックス部から延びる各枝線の本数を確定する
- 電圧線(黒線)、接地線(白線)、スイッチ間の接続線の順で接続する
- 接続点ごとに適切なスリーブ/コネクタを選定する
- [上/右/直下側] 負荷イのみなので2本です(スイッチから1本、接地線1本)。
[下側] 負荷とスイッチがあります。まず電源からの電圧線はスイッチにつなぎ、そこから戻る形で直前の負荷イに接続します。このため、スイッチに向かう電圧線、負荷イに向かう線、負荷イからの戻りの接地線で計3本です。
[左側] 直接電源とつながるので2本です(電圧線1本、接地線1本)。
- 電圧線、接地線、スイッチ間を接続します。接続点の色は、黒:電圧線、青:接地線、赤:スイッチ間です。

- リングスリーブの種類と圧着マークの対応は下表のようになっています。線種は全て1.6mmです。2本が1つ、4本が1つ、5本が1つなので、使用するのは小スリーブ2個(刻印:〇1、小1)と中スリーブ1個です。

広告
広告



